Es ist bald Halloween... Die Kinder träumen schon von Süßigkeiten, die Eltern basteln Kostüme... und Elektroingenieure denken an Batterien!
Warum Batterien? Ingenieure wissen, dass Batterien in zahlreicher Beleuchtungen und Ausstellungsstücken für Halloween eingesetzt werden. Sie sind in vielfältigen Größen und Formen erhältlich, finden Einsatz in zahllosen Anwendungen, sind in der Regel überall verfügbar und gelten somit als die praktische Stromquelle schlechthin.
Doch in Wirklichkeit sind die allgegenwärtigen Batterien hochkomplex. Je nach Funktion, Größe und insbesondere chemischer Zusammensetzung können sie sicher und leicht anzuwenden sein, oder aber eine ernste chemische Gefahr bzw. eine Brandgefahr darstellen. (Bitte beachten Sie, dass die Begriffe „Batterie“ und „Akku“ häufig synonym gebraucht werden). Streng genommen ist eine Batterie eine Baugruppe aus Metall und Elektrolyt. Für Batterien, die höhere Spannungen bieten, werden häufig mehrere Zellen verwendet. Sehen Sie sich im Falle von Begriffsverwirrungen den Kontext genau an; in den meisten Diskussionen stellt ein falscher Gebrauch der Terminologie kein Problem dar.)

Abbildung 1: Hinter diesem einfachen, schematischen Batteriesymbol versteckt sich eine komplexe Mischung aus Chemie und Werkstoffkunde, die Risiken verschiedener Arten und Schweregrade mit sich bringt. (Quelle: Autor)
Zunächst sollte man stets daran denken, dass Batterien elektrochemische Energiespeicher sind. Die Energieproduktion erfolgt durch eine Interaktion zwischen den leitenden Flächen (Blei, Silber, Kupfer, Lithium und vielen anderen Metallen) und einem zwischengelagerten Elektrolyt, einer „Mixtur“ komplexer Chemikalien und Substanzen. Daher sind Batterien in zweierlei Hinsicht problematisch: einerseits, weil sie dichte Energiespeicher sind (genau wie Benzin!), und andererseits durch die verwendeten Materialien (Leiter und Elektrolyt).
Batterien werden in zwei Kategorien unterteilt: Primär- und Sekundärbatterien (Akkus). Primärbatterien sind nicht wieder aufladbar und müssen nach Gebrauch entsorgt werden (es wird oft behauptet, dass sie bis zu einem gewissen Grad wiederaufgeladen werden können, doch die Leistung ist nach dem Aufladen deutlich niedriger als die einer neuen Primärbatterie und kann ein Risiko darstellen). Sekundärbatterien (Akkus) sind wieder aufladbar. Dies bringt jedoch ein anderes Problem mit sich: die Gefahren des unsachgemäßen Aufladens.
Alles Chemie
Im Handel sind zahlreiche Batteriearten mit verschiedenen Chemikalien und in verschiedenen Größen erhältlich. Für Sonderanwendungen werden weitere, weniger bekannte Techniken eingesetzt. Zu den gängigen Batterien gehören Blei-, Silberoxid-, Alkali- und Lithiumbatterien (Zink-Kohle-Batterien und Nickel-Kadmium-Batterien werden immer seltener eingesetzt). Jeder Batterietyp bietet andere Kompromisse hinsichtlich der wichtigsten Leistungseigenschaften: Ausgangsspannung, Energiedichte (Wattstunden) Leistung (bewertet nach Volumen und Gewicht), Einbau, Betriebs- und Lagertemperatur, Lademodalitäten bei Akkus, potenzielle Gefahren und natürlich Kosten, um nur einige Faktoren aufzuzählen.
Sehen wir uns einmal die wichtigsten Sicherheitskriterien an:
Bleiakkumulatoren werden vor allem in Fahrzeugen mit Verbrennungsmotor eingesetzt. Sie starten das Fahrzeug und liefern Energie für die Elektronik, aber auch für die Reservestromversorgung und Speicherinstallationen. Blei stellt bei Verschlucken ein potenzielles Risiko dar; das Gefahrenpotenzial von Schwefelsäure ist unbestritten (bei einigen Batterien wird die Säure in Gelform verwendet, um ein Austreten der Flüssigkeit zu vermeiden). Diese Batterien werden aufgrund des relativ hohen Gewichts und der geringen Energiedichte nicht für „Privatanwendungen“ verwendet. Diese chemische Zusammensetzung toleriert eine Überladung, gibt jedoch bei hohem Ladestrom potenziell explosive Wasser- und Sauerstoffgase ab, so dass eine Belüftung des Raums erforderlich ist.

Abbildung 2: Die Grundaufbau von Blei-Säure-Batterien, deren Grundform seit über 100 Jahre verwendet wird, bietet heute mehr Leistung, Zuverlässigkeit, Kapazität sowie andere Bauformen. (Quelle: Progressive Dynamics, Inc.)
Zudem ist der Ladevorgang im Vergleich zu anderen Sekundärbatterien relativ einfach. Die Batterie wird mit einer Spanungsquelle geladen, die nach Abschluss des Ladevorgangs ausgeschaltet bzw. abgeklemmt werden muss. Eine Erhaltungsladung kann angewandt werden, um den Akku in vollständig geladenem Zustand zu halten und die unvermeidliche Selbstentladung zu kompensieren, die selbst dann auftritt, wenn an der Batterie keine Last angeschlossen ist.
Die chemische Zusammensetzung von Silberoxid-Zink-Batterien enthält Silber als eine Elektrode, Zink als die andere, sowie ein Elektrolyt, in der Regel Natriumhydroxid (NaOH) oder Kaliumhydrolid (KOH). Diese Batterien reichen von winzigen Knopfzellen, wie sie oft in persönlichen Gegenständen wie kleinen Uhren, Weckern und Zählern verwendet werden, bis hin zu Großanlagen, z. B. für den Antrieb von Torpedos oder Unterbaugruppen von Raumsonden. Die meisten Silberoxid-Zink-Batterien sind Primärbatterien, es gibt jedoch auch Ausführungen, die in Nichtverbraucheranwendungen als Akkus genutzt werden können. Diese Batterien bieten durch Gewicht und Volumen eine hohe Energiedichte, sind jedoch für Massenanwendungen häufig relativ klein, so dass die Gesamtenergiemenge ebenfalls gering ist.

Abbildung 3: Knopfzellen sind die gängigste Bauform für Silberoxid-Zink-Batterien. Bei sachgemäßer Entsorgung stellt diese lediglich ein geringes Problem dar. Sie sind in ganz verschiedenen, häufig nahezu identischen Größen (Durchmesser und Stärke) erhältlich, was ärgerlich sein kann, wenn man bei einem Austausch die falsche kauft. (Quelle: Wikipedia)
Von Silber und Zink geht k ein Risiko aus, wohl jedoch vom Elektrolyt im Falle einer korrodierten oder beschädigten Ummantelung (letztere kommen selten vor, außer durch mechanische Beschädigung). Ein Verschlucken dieser Batterie kann Gesundheitsschäden hervorrufen. Die Bestandteile einer offenen Batterie können schwere Verätzungen von Mund, Speiseröhre und Magen-Darm-Trakt zur Folge haben. Ein Kontakt von Haut oder Augen mit den Bestandteilen einer geöffneten Batterie kann Reizungen und/oder Verätzungen hervorrufen.
Alkalibatterien sind die gängigsten Batterien für Endverbraucher. Die Standardgrößen werden als AAA, AA, C, D und 9 V bezeichnet, die Batterien sind jedoch auch als Knopfzellen erhältlich und bieten ein sehr gutes Preis-Leistungsverhältnis. Bei den meisten Alkalibatterien handelt es sich um nicht wieder aufladbare Primärbatterien, es gibt jedoch auch einige Sonderausführungen, die wiederaufgeladen werden können. Alkalibatterien enthalten Zink und Mangan sowie ein alkalisches Elektrolyt aus Kaliumhydroxid in einer Ummantelung aus legiertem Stahl.

Abbildung 4: Die Standardbauformen und die verschiedenen Größen von Alkalibatterien sind Verbrauchern bestens bekannt; zudem sind sie überall erhältlich. (Quelle: Duracell, Inc.)
Neben Beschädigungen durch Wiederaufladeversuche von Primärbatterien bergen Alkalibatterien zwei Risiken. Im Laufe der Zeit kann die Ummantelung korrodieren und Elektrolyt austreten. Dieses ist für die Haut und insbesondere für die Augen gesundheitsschädlich. Ein größeres Problem besteht jedoch darin, dass diese Batterien explodieren, wenn sie in ein Feuer geworfen werden. Daher müssen sie unbedingt sachgemäß entsorgt werden (nicht in Müllverbrennungsanlagen!).
Lithiumbatterien gibt es in verschiedensten Ausführungen, die jeweils unterschiedliche Dichte, Kosten, Selbstentladerate, Leistung bei schwacher und starker Belastung etc. bieten. In den letzten Jahren wurden Lithiumbatterien aufgrund ihrer hohen Energiedichte bei geringem Gewicht und Volumen verstärkt als wieder aufladbare Akkus für höherwertige Verbraucherprodukte wie Smartphones, Laptops u.a. eingesetzt. Daneben spielen sie eine wichtige Rolle in kommerziellen und industriellen Massenanwendungen wie z. B. der Hauptenergiespeicher-Unterbaugruppe für die Boeing 787 Dreamliner, die eine Kapazität von Hunderten Kilowattstunden aufweist. Obwohl Lithiumbatterien manchmal als Primärbatterien verwendet werden, finden sie als wieder aufladbare Energiequelle am weiteste Verbreitung.
Unabhängig von der chemischen Dichte stellen alle Lithium-Ionen-Akkumulatoren ein hohes Brandrisiko dar, und zwar in aufgeladenem wie auch im entladenem Zustand. In geladenem Zustand sind sie leistungsstarke, kompakte Energiespeicher, die sich durch einen internen Defekt selbst entzünden können, selten auch infolge einer Verschmutzung mit mikroskopischen Metallpartikeln in der besonders dünnen Trennschicht. Dies führt zu einem Kurzschluss des Hochohmwiderstands, der sich erhitzen kann, wenn die Zellenenergie durchgeleitet wird. Die Hitze kann zu einem thermischen Durchgehen und einem Brand der gesamten Batterie führen. Schlimmer: Die überhitzte Zelle kann auch zu einer Überhitzung und einem Brand angrenzender Zellen führen. Dokumentiert sind beispielsweise Fälle von Laptops, die sich (ohne überhaupt eingesteckt zu sein) selbst entzünden und in Flammen aufgehen. Bei der Boeing 787 sind ähnliche Probleme aufgetreten, aber in weit größerem Umfang.
Lithiumbrände sind noch gefährlicher als „normale“ Brände, da sie nicht mit Wasser gelöscht werden können, sondern nur mit Spezialschaum und Chemikalien. Aufgrund des Brandrisikos haben zahlreiche Fluggesellschaften und Frachtunternehmen den Versand von Lithiumbatterien eingestellt. Natürlich dürfen Lithiumbatterien keinesfalls verbrannt werden. Sie können sich auch entzünden, wenn ihre Entlade-/Laderate zu hoch ist oder wenn sie überladen sind. Dem Ladezyklus muss daher besondere Beachtung geschenkt werden.
Für eine sichere Verwendung von Lithiumbatterien und mehrzelligen Batterien muss bei Herstellung und Gebrauch ein mehrstufiger Ansatz verfolgt werden. Zunächst muss der Produktionsprozess natürlich fehlerfrei sein und sorgfältig kontrolliert werden. Zweitens kann die Zusammensetzung der Chemikalien so reduziert werden, dass sich die gespeicherte Energiedichte verringert, auch wenn dies einen der Hauptvorteile dieser Batterien einschränkt.
Eine in die Zelle integrierte spezielle Schutzvorrichtung ist der nächste Sicherheitsschritt. Ein PTC-Thermistor öffnet und blockiert den Stromfluss, wenn Stromstöße auftreten oder wenn die Innentemperatur durch eine Überladung oder eine übermäßige Entladerate steigt. Zudem werden weitere ICs zur Überwachung von Ladung und Entladung in den Akkusatz eingebaut. Es sei darauf hingewiesen, dass es entscheidend ist, den Beginn eines thermischen Durchgehens zu verhindern: hat es einmal begonnen, kann es nicht mehr durch einen elektrischen Schutzkreis gestoppt werden.
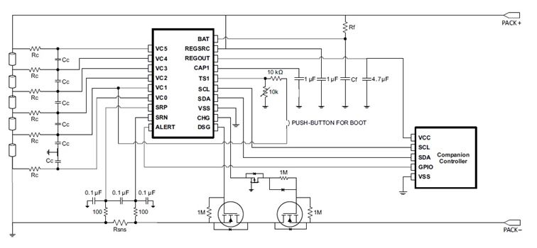
So sind z. B. die Texas Instruments IC-Serien bq76920, bq76930 und bq76940 für die interne Überwachung von Lithium-Ionen-Akkupacks mit drei bis fünfzehn Zellen in Reihe ausgelegt. Ein interner A/D-Wandler überwacht Zellspannung, Chiptemperatur und den externen Thermistor, ein separater A/D-Wandle misst die Stromstärke des Packs (Coulomb-Zählung). Weitere Hardware-Schutzfunktionen umfassen ein Monitoring von Überstrom bei der Entladung, Kurzschlüssen bei der Entladung sowie Über- und Unterspannungssituationen. Wird ein Fehler detektiert, beendet der IC den Lade-/Entladevorgang und sendet ein Unterbrechungssignal an den Mikrocontroller des Systems.

Abbildung 5: Die für drei bis fünfzehn Zellen ausgelegten ICs BQ76920, BQ76930 und BQ76940 von Texas Instruments sind für den Einbau in einen Akkupack vorgesehen und enthalten zahlreiche komplexe Überwachungs- und Alarmfunktionen für den Fall, dass beim Laden/Entladen von Lithium-Ionen-Akkus ein Problem auftritt. (Quelle: Texas Instruments)
Batterien sind so gängig und vielseitig verwendbar, dass man bei ihrer Verwendung leicht nachlässig wird. Doch als chemisch wirkende Bauteile enthalten sie auch Materialien, die ein Gefahrenpotenzial aufweisen: Keine Art von Batterien ist frei von Risiken.
In manchen Fällen liegt die Gefahrenquelle außerhalb der Elektrotechnik, manchmal gehört sie jedoch dazu und spezielle ICs und Systemtopologien sind für eine effektive, sichere Verwendung von Batterien erforderlich. Die Erfahrung des regelmäßigen, weit verbreiteten Einsatzes von Milliarden Batterien zeigt, dass ihre Risiken begrenzt und bewältigt werden können.

